油侵式变压器常见故障
上海杨浦周边油浸式特种变压器诚信回收
箱式变压器 油浸式电力变压器 高低压开关柜,箱式变压器 油浸式电力变压器 高低压开关柜生产厂家,箱式变压器 油浸式电力变压器 高低压开关柜价格
涨知识 图文结合大讲解,110kv油浸电力变压器详细介绍,赶紧收藏
保靖|凤凰|怀化|常德|岳阳|益阳|郴州|邵阳组合式变压器拥有多家成功案例-金仕达变压器(湘西市分公司)(更新时间:2025-07-21 12:58:00)
如何选择油浸式变压器回收方案?
产品信息
160KVA油浸式变压器,湖北油浸式变压器厂家直销_电子类栏目
顺特电气设备_顺特电气设备_企业空间_介绍_联系方式_地址-必联网
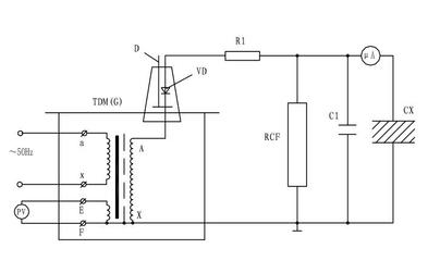
油浸式试验变压器泄露试验接线原理
10KV级S9、S9-M 油浸式变压器价格-干式变压器-上海赣开电气制造 ,中国建材在线
上海油浸式高压试验变压器回收_电工电气_世界工厂网
油浸式电力变压器耐候性好 #工厂用变压器 #10kv油浸式变
s13-250kva全铜电力农村变压器大型工业工厂用 油浸式变压器
【彭变-三相电力变压器油浸式变压器】彭变-三相电力变压器油浸式变压器价格_彭变-三相电力变压器油浸式变压器批发_彭变-三相电力变压器油浸式变压器厂家 -
[图]S11-400/10油浸式电力变压器参数,维库电子市场网
S9油浸式电力变压器公司_商业机会_公司黄页
35KV级S9系列油浸式电力变压器浙江清畅电力设备图片,35KV级S9系列油浸式电力变压器浙江清畅电力设备图片大全,浙江清畅电力设备-
林芝S13油浸式变压器可靠性高噪音小S13_油浸价格、厂家 - 蜘蛛商务网
油浸式变压器生产厂家
如若转载,请注明出处:http://www.cjyfdq.com/product/list-10.html